目前,安防监控系统中采用的视频传输技术大致可以分为同轴基带传输、射频传输、光缆传输、双绞线传输、数字网络传输等几种传输方式。除数字网络传输技术外,其它的都有使用到物理的传输介质。
首先我们简单介绍下这几种传输技术的实现方式:
一、 视频同轴基带传输
在这几种传输种应用最早,用量最大,相对来说最容易的一种传输方式。它的传输方式就是直接传输,从摄像头到监控中心用一根同轴线相连接,多路就用多根。主要是通过外层的屏蔽层来抗干扰,不让干扰信号进入到视频传输中,一般传输距离为200-300米。距离再长要加抗干扰器和视频放大器。一根同轴线传输1路信号。
同轴线的特点是:衰减小,抗干扰好;缺点是线径粗,重,不易弯曲。
视频基带传输接线示意图如下(4路): 
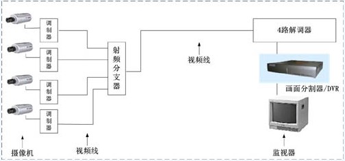
二、射频传输
先把多个的视频通过一个混合器变成一路射频信号输入,传输,在接收端再通过每一路的调制解调器选出自己的频段。抗干扰通过调频跨过干扰频段。射频传输有一个“射频传输网络”,这个技术比较复杂。射频传输工程的成败的关键点。包括了调制,混合,多频道均和等很多技术。所以需要专业的人员安装调试。1根同轴线可以传输多路信号。远距离传输也要另外加射频放大器。
特点:也是一根线传输,不会占用很大空间,衰减小;缺点就是调制比较复杂。
射频传输接线示意图如下(4路): 
三、光缆传输(光纤传输)
远距离传输,几公里到几十公里。一根光纤可以传输多路信号。传输衰减最小。但是光纤的远程铺设和后期维护难度很大,成本也很高。发射器接收电信号,通过电光转换为光信号通过光纤传输,接收器再通过光电转换,将光信号转为电信号,从而实现信号的传输。可以通过调幅和调频来实现一根光芯里面传输多路信号,也可以传输反向数据。
优点:传输距离远,衰减小。缺点是铺设难度大,成本高。
光缆传输接线示意图: 
四、双绞线传输
双绞线是100欧的平衡传输方式。而目前的摄相机和后端视频设备一般都是75欧阻抗匹配连接。所以用双绞线传输方式要进行转换。也就是说需要双绞线传输设备。对于干扰,双绞线是开放式的,利用双绞线两条线缆信号相等方向相反的特性,抑制外部干扰。传输距离0-1500米。一根双绞线可以传输多路信号。
特点:传输距离远,抗干扰能力强,布线简单。缺点衰减较大需要补偿)。
双绞线传输接线示意图: 
下面我们从传输介质,线材成本,辅助材料成本,施工成本,所需产品的成本几个方面对这几种传输方式做个对比:
为了便于做个比较,我们做一个假设从摄像头到监控机房的距离是600米(一个较常见的距离),摄像头的点数为4个。
工程成本对比表如下:
(以上价格2008-12-31统计的各类产品的平均价格,不同品牌价格会有较大差别,不同环境施工难道的成本也有较大的差别) 
小结:
从上面的对比可以看出,采用光端机在这种传输中费用是较高的。所以,光纤传输一般用在大型监控,远距离传输中。光纤容量大,传输距离远的优势就体现得很明显。
在1000米范围内,短距离的监控视频传输中,双绞线视频传输,不论从工程成本,施工难度,人工成本各方面都有很大的优势。
欢迎到
